帝豪ev450维修手册,10款帝豪ec7维修手册
核心原因分析 电动压缩机故障 作为新能源汽车的核心部件,电动压缩机若内部轴承磨损或润滑不足 ,会因高速运转产生低频轰鸣声,同时因负载增大导致动力输出迟滞。部分案例显示,电磁离合器咬合不良也可能引发金属摩擦异响 。制冷剂循环异常 制冷剂压力不足或过量会导致压缩机频繁启停 ,产生周期性噪音。

吉利帝豪EV450在开空调且左转弯时出现异响,可能涉及转向系统与空调系统的联动问题,需综合以下原因分析:转向系统相关原因方向机故障左转弯时若伴随“嘎吱”声 ,可能是方向机内部零件磨损或润滑不足,尤其转向柱万向节、防尘套破损进沙土会导致摩擦异响。需检查方向机是否漏油或连杆松动 。
吉利帝豪EV450启动系统故障范围主要包括电池、电机与控制器 、启动部件、高压互锁系统及相关软件等方面。具体如下: 电池相关问题电池电量不足是启动系统故障的常见原因之一。若动力电池剩余电量过低(如低于安全阈值),车辆可能因能量不足无法完成高压上电流程 ,导致启动失败 。
可能是气缸阀门造成,调整阀门可以改变。缺机油,缺机油也可能造成类似问题 ,还有就是机油压力比较低,得检查发动机机油压力。 当加速的时候,发动机出现呼呼的声音,或者当减速的时候也会出现 。可能原因 ,助力转向油缺少,加满油。
成本优势新能源汽车保值率较高,吉利口碑良好 ,2019年帝豪EV450在二手市场有价格优势,运营维护成本也低。对于预算有限但又想购买一辆性能不错的电动车的消费者来说,是一个不错的选择 。配置丰富外观有新能源专属标识 ,内饰较为精致。
1、吉利帝豪ev450没有暖风的问题,可能是由于操作不当导致的,按照以下步骤操作通常可以解决:启动车辆并等待:确保车辆引擎(对于电动车来说是动力系统)正常运行后再进行操作。启动后不要立即开启暖风 ,等待车辆内部温度有所上升,以保护发动机或动力系统。调整空气循环模式:切换到车内循环模式,以确保空气在车内流通 。
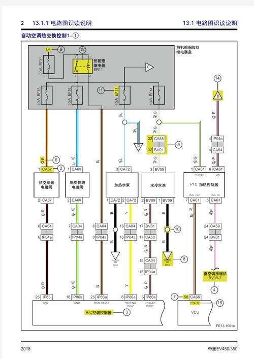
2 、吉利帝豪EV450开暖风方法: 启动车辆。切勿在未启动车辆的情况下打开暖风 ,因为这可能会烧掉线路,影响发动机引擎的使用寿命。在启动车辆后,等待几分钟,让车内空气都换一遍 ,然后关闭外循环,启用内循环 。这个过程需要等待几分钟。空气循环系统通常有一个小车标志和箭头,将箭头指向车内即可开启内循环。
3、吉利帝豪ev450开暖风方法:第一步:启动车辆 ,但不要立即打开暖风 。因为此时车上的水箱温度较低,所以送出的风是冷风,而且频繁这样做也会影响发动机的使用寿命。第二步:打开空气外循环 ,等车内空气循环一遍后再切换到内循环。等待几分钟,车内空气会变暖 。外循环按钮上有一个带箭头的小车标志。
4、汽车暖风的热量来源于发动机的冷却水箱,这个过程并不影响油耗 ,因为无论是否开启暖风,冷却水箱都会自然升温。 吉利帝豪EV450装配了先进的ITCS0电池智能温控管理系统,它能有效抵御外界低温对电池的侵袭 。
5 、注意事项避免异味产生:长时间停车前5分钟关闭A/C按钮 ,仅保持风机运转,防止蒸发器潮湿滋生霉菌。暖风能耗说明:燃油车型暖风利用发动机余热,不增加油耗;电动车型(如EV450)暖风依赖电加热,会消耗电量 ,需注意续航。
6、为车辆充电。动力电池:储存电能以供驱动电机使用,是吉利帝豪EV450的能量来源 。驱动电机:负责驱动车轮,使车辆行驶。电动压缩机:用于提供空调系统所需的制冷能力。PTC加热器:用于提供暖风 ,为乘客舱提供舒适的温度 。这些高压模块共同协作,为吉利帝豪EV450提供所需的高压电力,确保车辆的正常运行。
1、吉利帝豪EV450启动系统故障范围主要包括电池 、电机与控制器、启动部件、高压互锁系统及相关软件等方面。具体如下: 电池相关问题电池电量不足是启动系统故障的常见原因之一 。若动力电池剩余电量过低(如低于安全阈值) ,车辆可能因能量不足无法完成高压上电流程,导致启动失败。
2 、ESC系统故障电子稳定控制系统(ESC)故障可能伴随仪表盘警告灯亮起。需用专用诊断仪读取故障码(如C114C1146等),若涉及高压系统(如吉利帝豪EV450) ,必须联系4S店检修,切勿自行操作 。屏幕故障的可能原因及处理电源问题保险丝烧断或线路接触不良会导致黑屏。
3、明确系统架构与模块连接吉利EV450采用双CAN总线架构(P-CAN和V-CAN),通过整车控制器(VCU)实现数据交互。绘制时需优先标注:P-CAN局域网:包含动力电池管理系统(BMS)、车载充电机(OBC)、直流转换器(DCDC) 、驱动电机控制器(MCU)等模块 ,终端电阻位于BMS和MCU中(阻值通常为120Ω) 。
- 版权所属:全能互动
- 文章作者:全能
- 本文地址:https://wap.smygame.cn/dcwx/202601-891.html
- 版权声明:原创文章,转载时必须以链接形式注明原始出处及本声明。
